Здравствуйте. Прошу помощи. Так как сам я не электронщик, а энергетик, то свою проблему попробую объяснить не зная терминов, принятых для общения здесь. В общем ситуация следующая: есть генератор переменного напряжения, который приводится в действие двигателем внутреннего сгорания, работающим на сжиженом газе. Есть блок управления этим генератором, который контролирует напряжение в сети и в случае его исчезновения запускает автоматически генератор. И все бы хорошо, автоматика работает, если бы не одно НО - ДВС с воздушным охлаждением не должен работать без остановки дольше 6 часов. Тоесть если я нахожусь дома, то я всяко его выключу на пол-часа и дам остыть, а вот что делать, если я в командировке? Что довольно частое явление. В общем некий алгоритм работы девайса, который нужен для решения этой проблемы, я представляю. Ну в меру своих возможностей. Ниже приведу нечто вроде алгоритма работы программы и схему того, как это будет выглядеть, а от Вас прошу помощи в том, что касается материальной стороны этого вопроса, тобишь на чем собрать это и на чем написать программу.
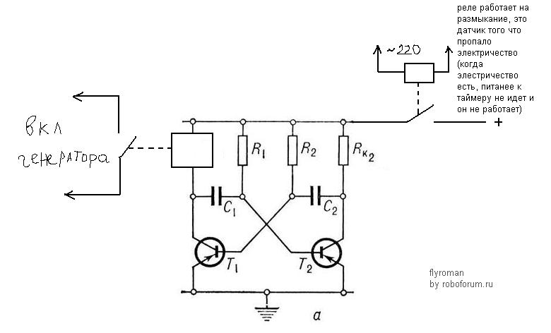
10 Подать питание на реле К2
20 Если К1 разомкнут, то переходим к 20, если замкнут, то переходим к 30 (реле будет замкнуто если на выходе генератора появится напряжение, а это случится только в том случае, если блок управления обнаружит пропадание сетевого напряжения)
30 Разомкнуть реле К2 через 6 часов
40 Через 30 минут перейти к 10 (преходом к 10 строке мы снова замыкаем цепь питания блока управления генератором, который в свою очередь проверит напряжение входной сети и если оно в порядке, то К1 останется разомкнутым, а если нет, то цикл запустится по новой).
Вот такие мои соображения, очень рассчитываю на Вашу помошь.
С уважением, Николай.

Тут вроде АВР отвечал??
вот ...одно плечо на 6 часов сделать, другое на 30 минут......
