roboforum.ru

Технический форум по робототехнике.

Есть у кого осцил С1-114?

Резисторы, транзисторы, конденсаторы, микросборки, чип компоненты ...
Вопросы согласования управляющих модулей с периферией.

Есть у кого осцил С1-114?

Сообщение -= Александр =- » 09 апр 2008, 23:29

Есть у кого осцил С1-114? Достал такой - че-то не тянет высокое. Надо бы кое-что на здоровом измерить...
Ниндзя - круче всех. Они умеют ходить по воде, делить на ноль и угадывать шаффл в АйПоде.
Аватара пользователя
-= Александр =-
Мастер Самоделкин
 
Сообщения: 3678
Зарегистрирован: 11 окт 2004, 19:20
Откуда: Россия, СПб
прог. языки: C/C++, Python, asm
ФИО: Курмис Александр Андреевич

Re: Есть у кого осцил С1-114?

Сообщение Victorovych » 10 апр 2008, 00:46

Есть такой, юзаем делители 1/100 - хватает :)
Век наш таков, что он гордится машинами, умеющими думать,
и побаивается людей, которые проявляют ту же способность...
Аватара пользователя
Victorovych
 
Сообщения: 491
Зарегистрирован: 20 сен 2007, 11:44
Откуда: Харьков
Skype: Victorovych_FF
прог. языки: ASM
ФИО: Иван ВикторОвич

Re: Есть у кого осцил С1-114?

Сообщение -= Александр =- » 10 апр 2008, 02:21

Не тянет в смысле не работает трубка...
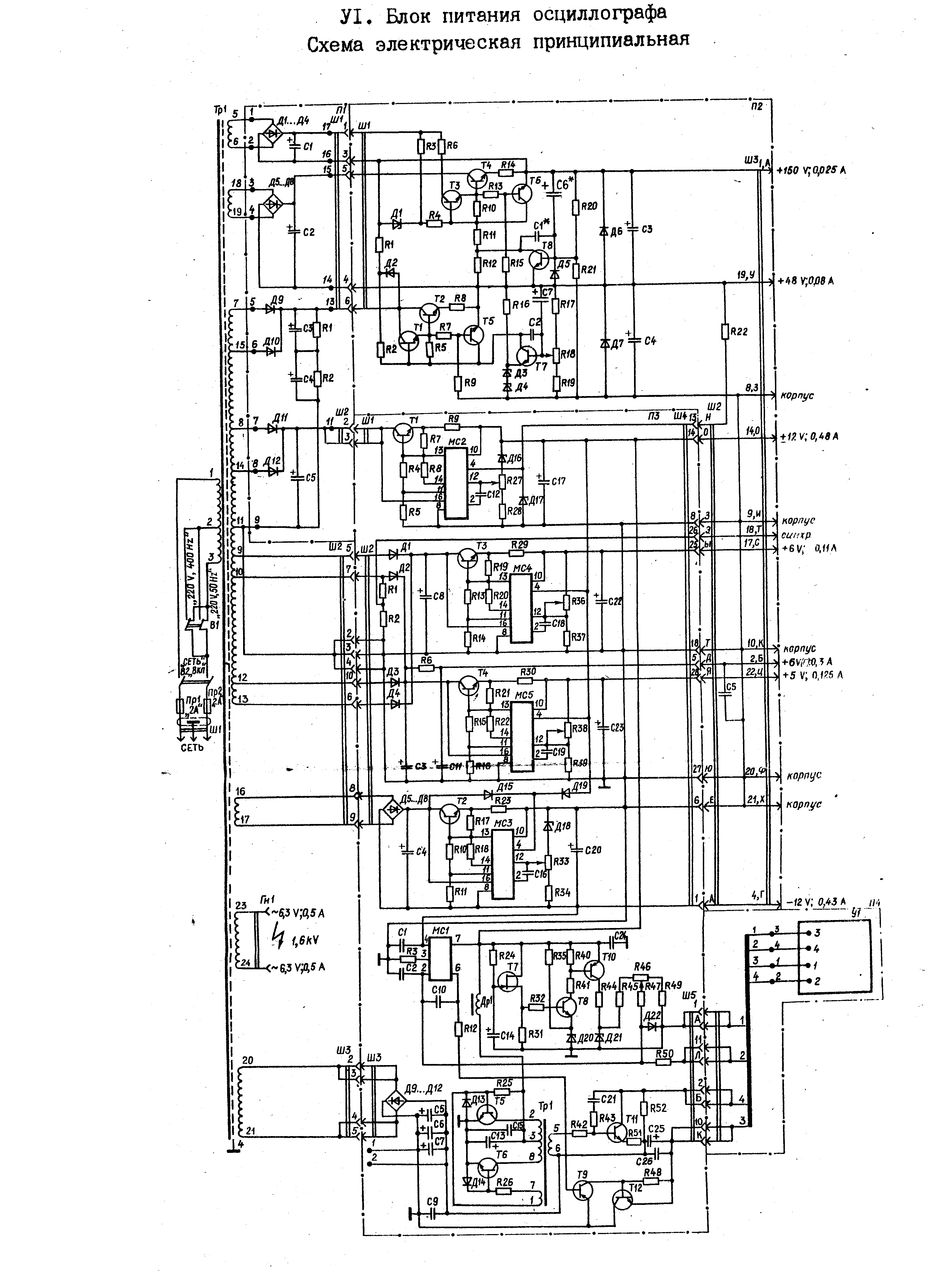
В общем симптомы такие: нет луча. При том усилитель и развертка работают. (на отклоняющих пластинах все как надо). Очень надо узнать какой сигнал должен быть на входе высоковольтного блока. Именно его форма. Измерить можно сняв заднюю черную крышку. Могу показать на фотках где мерить.

У меня там дико греются транзисторы Т11 и Т12 (см. схему) и получается какой-то очень кривой сигнал. А на выходе высоковольтника 1,5 кВ вместо четырех по паспорту. (конечно может его так сажает сопротивление мультиметра) Непонятно кто погорел: умножитель или транзисторы, которые его питают. Осцил хранили в ужасных условиях и внутри там все закисло. Проработал он всего пару часов, потом упала яркость, а вскоре и вообще пропал луч.
Вложения
26.gif
Ниндзя - круче всех. Они умеют ходить по воде, делить на ноль и угадывать шаффл в АйПоде.
Аватара пользователя
-= Александр =-
Мастер Самоделкин
 
Сообщения: 3678
Зарегистрирован: 11 окт 2004, 19:20
Откуда: Россия, СПб
прог. языки: C/C++, Python, asm
ФИО: Курмис Александр Андреевич

Re: Есть у кого осцил С1-114?

Сообщение Victorovych » 10 апр 2008, 11:00

На днях гляну, если будет возможность
Аватара пользователя
Victorovych
 
Сообщения: 491
Зарегистрирован: 20 сен 2007, 11:44
Откуда: Харьков
Skype: Victorovych_FF
прог. языки: ASM
ФИО: Иван ВикторОвич

Re: Есть у кого осцил С1-114?

Сообщение -= Александр =- » 10 апр 2008, 14:43

Кстати если есть по нему книжка - буду очень рад! В сети удалось найти только альбом со схемами...
Ниндзя - круче всех. Они умеют ходить по воде, делить на ноль и угадывать шаффл в АйПоде.
Аватара пользователя
-= Александр =-
Мастер Самоделкин
 
Сообщения: 3678
Зарегистрирован: 11 окт 2004, 19:20
Откуда: Россия, СПб
прог. языки: C/C++, Python, asm
ФИО: Курмис Александр Андреевич


Вернуться в Электроника, электротехника

Кто сейчас на конференции

Сейчас этот форум просматривают: нет зарегистрированных пользователей и гости: 1

cron