roboforum.ru

Технический форум по робототехнике.


Перевод Минибота на более мощное шасси

Готовая электроника для самодельного робота. Уровень от начинающих до опытных конструкторов.

Re: Перевод Минибота на более мощное шасси

Сообщение StereoMC » 09 июн 2009, 13:34

А как ?
Аватара пользователя
StereoMC
 
Сообщения: 28
Зарегистрирован: 28 янв 2009, 17:27
Откуда: Стерлитамак

Re: Перевод Минибота на более мощное шасси

Сообщение =DeaD= » 09 июн 2009, 13:43

Если бы реле были нарисованы нормально (переключатель + катушка), а не корпусами - сказал бы :(
Проект [[Open Robotics]] - Универсальные модули для построения роботов
Аватара пользователя
=DeaD=
 
Сообщения: 24218
Зарегистрирован: 06 окт 2004, 18:01
Откуда: Ебург
прог. языки: C++ / PHP / 1C
ФИО: Антон Ботов

Re: Перевод Минибота на более мощное шасси

Сообщение StereoMC » 09 июн 2009, 13:44

А я по другому не умею Вот отсюда взял и дорисовал, у меня реле без диодов.
http://vovik8.ru/page/relau/
Аватара пользователя
StereoMC
 
Сообщения: 28
Зарегистрирован: 28 янв 2009, 17:27
Откуда: Стерлитамак

Re: Перевод Минибота на более мощное шасси

Сообщение yak-40 » 09 июн 2009, 13:51

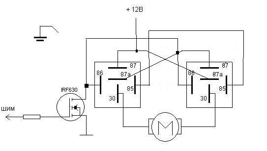
Обмотки (85 и 86) у двух реле соединяешь паралельно. и включаешь оба реле через один канал, это будет направление движения. А с ШИМ-а подаешь питание на двигатель (через контакты 30,87,87а) это будет скорость вращения.

З.Ы. Это если по моей схеме делать :)
- Этот человек - не человек! это робот!
- Как? уже делают?!
- Делают!!!
Аватара пользователя
yak-40
 
Сообщения: 3037
Зарегистрирован: 23 окт 2007, 22:03
Откуда: Москва
прог. языки: С
ФИО: Евгений Яковец

Re: Перевод Минибота на более мощное шасси

Сообщение =DeaD= » 09 июн 2009, 14:03

Вот

Добавлено спустя 56 секунд:
название транзистора и реле всерьез не воспринимать!
Вложения
h-bridge on relay.pdf
(13.02 КиБ) Скачиваний: 37
Проект [[Open Robotics]] - Универсальные модули для построения роботов
Аватара пользователя
=DeaD=
 
Сообщения: 24218
Зарегистрирован: 06 окт 2004, 18:01
Откуда: Ебург
прог. языки: C++ / PHP / 1C
ФИО: Антон Ботов

Re: Перевод Минибота на более мощное шасси

Сообщение StereoMC » 09 июн 2009, 14:13

У меня отечественные релюшки, и вообще не врубаюсь как их связать с твоей схемой?
Аватара пользователя
StereoMC
 
Сообщения: 28
Зарегистрирован: 28 янв 2009, 17:27
Откуда: Стерлитамак

Re: Перевод Минибота на более мощное шасси

Сообщение yak-40 » 09 июн 2009, 14:28

1-85
2-86
P-30
O-87
S-87a

Если и это непонятно....
Ну тогда я не знаю как объяснить :)
- Этот человек - не человек! это робот!
- Как? уже делают?!
- Делают!!!
Аватара пользователя
yak-40
 
Сообщения: 3037
Зарегистрирован: 23 окт 2007, 22:03
Откуда: Москва
прог. языки: С
ФИО: Евгений Яковец

Re: Перевод Минибота на более мощное шасси

Сообщение StereoMC » 09 июн 2009, 14:56

НУ вот такая фигня получается:
Вложения
дополненная вариант2.JPG
Аватара пользователя
StereoMC
 
Сообщения: 28
Зарегистрирован: 28 янв 2009, 17:27
Откуда: Стерлитамак

Re: Перевод Минибота на более мощное шасси

Сообщение =DeaD= » 09 июн 2009, 14:59

Какая-то фигня получается, а куда делся мосфет направления?
Проект [[Open Robotics]] - Универсальные модули для построения роботов
Аватара пользователя
=DeaD=
 
Сообщения: 24218
Зарегистрирован: 06 окт 2004, 18:01
Откуда: Ебург
прог. языки: C++ / PHP / 1C
ФИО: Антон Ботов

Re: Перевод Минибота на более мощное шасси

Сообщение StereoMC » 09 июн 2009, 15:06

Ну а теперь?
Вложения
дополненная вариант3.JPG
Аватара пользователя
StereoMC
 
Сообщения: 28
Зарегистрирован: 28 янв 2009, 17:27
Откуда: Стерлитамак

Re: Перевод Минибота на более мощное шасси

Сообщение yak-40 » 09 июн 2009, 15:08

Вот теперь правильно :good:
Только левый канал не шим, а направление
- Этот человек - не человек! это робот!
- Как? уже делают?!
- Делают!!!
Аватара пользователя
yak-40
 
Сообщения: 3037
Зарегистрирован: 23 окт 2007, 22:03
Откуда: Москва
прог. языки: С
ФИО: Евгений Яковец

Re: Перевод Минибота на более мощное шасси

Сообщение StereoMC » 09 июн 2009, 15:11

Блин а где взять два шима то у минибота :o

надо пробовать короче
Аватара пользователя
StereoMC
 
Сообщения: 28
Зарегистрирован: 28 янв 2009, 17:27
Откуда: Стерлитамак

Re: Перевод Минибота на более мощное шасси

Сообщение EdGull » 09 июн 2009, 15:13

отнять у родного Н-моста

Добавлено спустя 43 секунды:
или софотвый рисовать на свободных ногах RoboBUS
Аватара пользователя
EdGull
 
Сообщения: 10211
Зарегистрирован: 28 дек 2004, 20:33
Откуда: Тольятти
Skype: Ed_Gull
прог. языки: Bascom AVR Basic
ФИО: Гуль Эдуард Викторович

Re: Перевод Минибота на более мощное шасси

Сообщение StereoMC » 09 июн 2009, 15:14

А какой резистор подойдет
Аватара пользователя
StereoMC
 
Сообщения: 28
Зарегистрирован: 28 янв 2009, 17:27
Откуда: Стерлитамак

Re: Перевод Минибота на более мощное шасси

Сообщение yak-40 » 09 июн 2009, 15:14

Я же говорю, что второй шим ненужен. Направление меняется подачей 0 или 1 на левый мосфет.
- Этот человек - не человек! это робот!
- Как? уже делают?!
- Делают!!!
Аватара пользователя
yak-40
 
Сообщения: 3037
Зарегистрирован: 23 окт 2007, 22:03
Откуда: Москва
прог. языки: С
ФИО: Евгений Яковец

Пред.След.

Вернуться в МиниБот — национальный класс роботов

Кто сейчас на конференции

Сейчас этот форум просматривают: нет зарегистрированных пользователей и гости: 0

cron