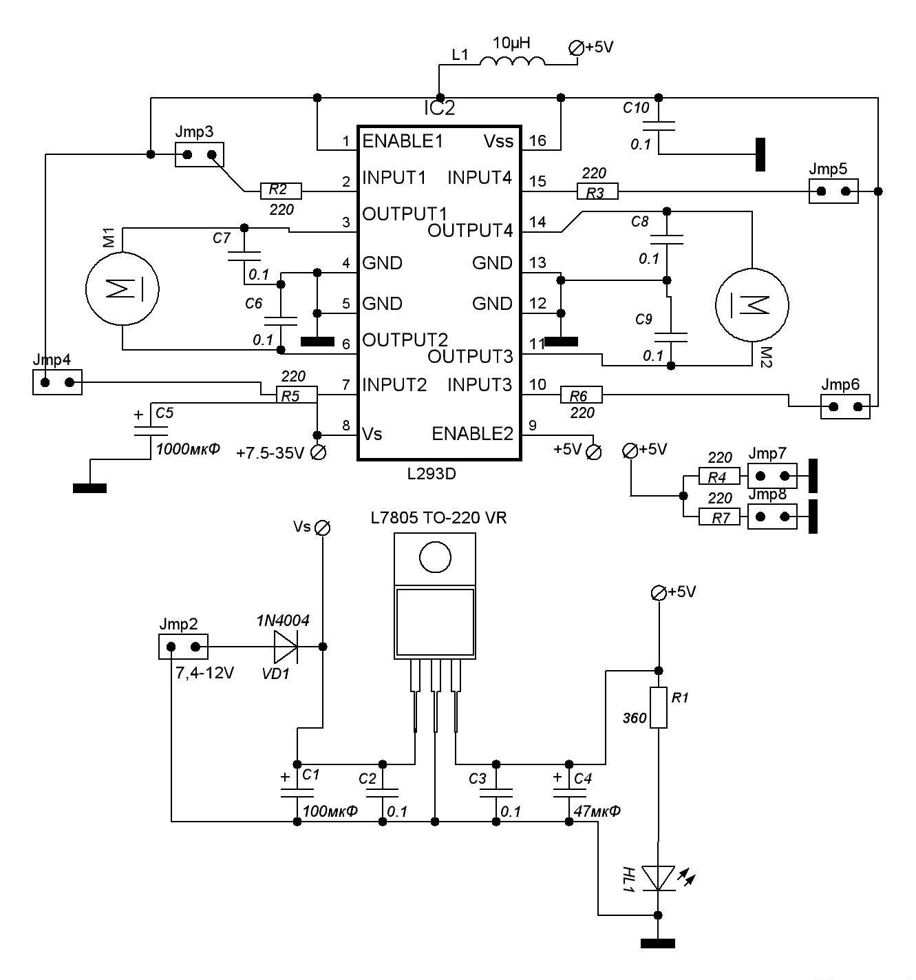
Проблема собственно вот в чём:
когда подаю питание и меряю вольтметром напряжение на контактах двигателей, то на всех "+" - соответственно они не вращаются.
Двигатели питаю от 9-ти вольтовой "кроны", а саму микросхему от 3-ёх плоских батареек...
В чём может быть проблема? Косяков с контактами вроде нету...
Пробовал на двух микросхемах - результат один и тот же...
			
				


 
 



