-= Александр =- » 10 апр 2008, 02:21
Не тянет в смысле не работает трубка...
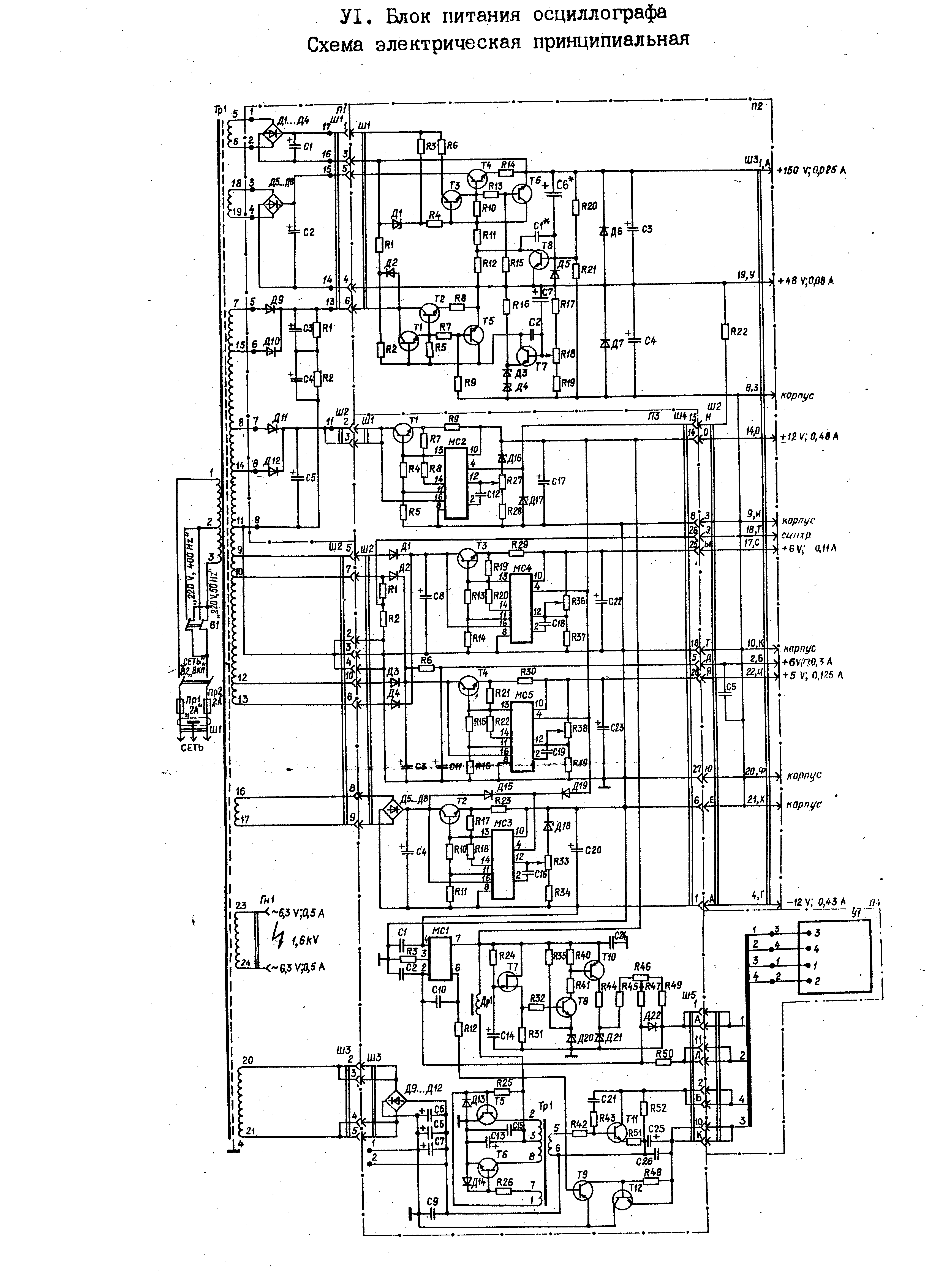
В общем симптомы такие: нет луча. При том усилитель и развертка работают. (на отклоняющих пластинах все как надо). Очень надо узнать какой сигнал должен быть на входе высоковольтного блока. Именно его форма. Измерить можно сняв заднюю черную крышку. Могу показать на фотках где мерить.
У меня там дико греются транзисторы Т11 и Т12 (см. схему) и получается какой-то очень кривой сигнал. А на выходе высоковольтника 1,5 кВ вместо четырех по паспорту. (конечно может его так сажает сопротивление мультиметра) Непонятно кто погорел: умножитель или транзисторы, которые его питают. Осцил хранили в ужасных условиях и внутри там все закисло. Проработал он всего пару часов, потом упала яркость, а вскоре и вообще пропал луч.
- Вложения
-

Ниндзя - круче всех. Они умеют ходить по воде, делить на ноль и угадывать шаффл в АйПоде.